Содержание
Что бы понимать содержимое схемы автомобилей, нужно знать соответствие между символами схемы и реальными элементами устройства. Какие функции эти устройства выполняют и как между собой взаимодействуют.
Определимся с терминами:
- Элемент схемы – составная часть схемы, которая выполняет определенную функцию в изделии и не может быть разделена на части, имеющие самостоятельное назначение.
- Устройство – совокупность элементов, представляющая единую конструкцию (блок, плата, и т.п.).
- Схема принципиальная (полная) – схема, определяющая полный состав элементов и связей между ними, и как правило, дающая детальное представление о принципах работы изделия . Схемами принципиальными пользуются для изучения принципов работы изделий, а также при их наладке, контроле и ремонте. Они служат основанием для разработки других конструкторских документов, например, схем соединений (монтажных) и чертежей.
- Схема соединений (монтажная) – схема, показывающая соединения составных частей изделия и определяющая провода, жгуты, кабели , которыми осуществляются эти соединения, а также места их присоединений и ввода (разъемы, платы, и т.п.).
- Схема расположения – схема, определяющая относительное расположение составных частей изделия, а при необходимости, также жгутов, проводов, кабелей и т.п.
- Жгут – совокупность проводов упакованных определенным образом в единое целое.
При чтении схем нужно знать основополагающие принципы:
- Все провода соединений имеют цветовую маркировку, которая может состоять из одного цвета или двух (основного и дополнительного). Дополнительным цветом наносятся штрихи поперечные или продольные.
- В пределах одного жгута, провода одинаковой маркировки имеют гальваническое соединение (физически соединены между собой).
- На схемах провод при входе в жгут имеет наклон в сторону, куда он проложен.
- Черным цветом, как правило, обозначается провод имеющий соединение с корпусом автомобиля (массой).
- Положение контактов реле указаны в состоянии, когда через их обмотку не протекает ток. По исходному состоянию, контакты реле различаются – на нормально замкнутые и нормально разомкнутые.
- Некоторые провода имеют цифровое обозначение в месте подключения к устройству, которое позволяет не прослеживая цепь определить откуда он идет.
Стандарт DIN 72552 (часто используемые значения)
| Контакт | Значение |
|---|---|
| 15 | Плюс аккумулятора после контактов ключа зажигания. |
| 30 | Плюс аккумулятора напрямую. |
| 31 | Минус аккумулятора напрямую или корпус. |
| 50 | Управление стартером. |
| 53 | Стеклоочиститель. |
| 56 | Головной свет. |
| 56a | Дальний свет. |
| 56b | Ближний свет. |
| 58 | Габаритные огни. |
| 85 | Обмотка реле (-) . |
| 86 | Обмотка реле (+). |
| 87 | Общий контакт реле ). |
| 87a | Нормально замкнутый контакт реле. |
| 87b | Нормально разомкнутый контакт реле. |
| 88 | Общий контакт 2 реле . |
| 88a | Нормально замкнутый 2 контакт реле. |
| 88b | Нормально разомкнутый 2 контакт реле. |
Перечень наиболее используемых символических рисунков
Как читать схемы электооборудования автомобилей иностранных моделей?
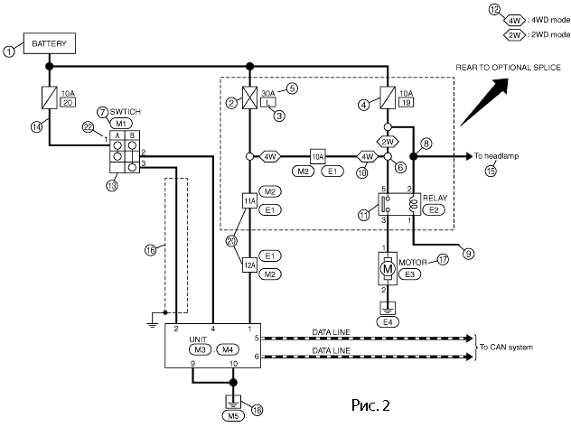
Рассмотрим Пример чтения схем автомобилей марки Ниссан. Для этого нужно ознакомится с системой обозначений элементов электооборудования на схемах. Начнем с обозначения контактов разъёмов. Как показано на рис.1.
Рядом с рисунком разъёма располагается обозначение с какой стороны разъёма его рассматривать, со стороны контактов (Terminal Side) (T.S.) или со стороны жгута (Harness Side) (H.S.). Обратите внимание, что контур разъёма, где контакты рассматриваются со стороны проводов обведён линией.
На рисунках показаны обозначения элементов схемы, смысл которых разъяснён в таблице 1.
| Номер | Наименование | Описание |
|---|---|---|
| 1 | Battery | Аккумулятор |
| 2 | Fusible link | Предохранитель установленный в провод |
| 3 | Number fusible link or fuse | Порядковый номер линии с предохранителем или предохранителя |
| 4 | Fuse | Предохранитель |
| 5 | Current rating | Номинал предохранителя в амперах |
| 6 | Optional splice | Окружность показывает, что соединение зависит от исполнения автомобиля |
| 7 | Connector number | Номер разъёма |
| 8 | Splice | Чёрный круг обозначает соединение проводников |
| 9 | Page crossing | Данная цепь продолжается на следующей странице |
| 10 | Option abbreviation | Цепь между этими знаками присутствует только для полного привода |
| 11 | Relay | Показывает внутренние соединения реле |
| 12 | Option description | Показывает вариант исполнения схемы в зависимости от автомобиля |
| 13 | Switch | Cостояние контактов в зависимости от положения переключателя (замкнуты или размкнуты) |
| 14 | Circuit | Цепь |
| 15 | System branch | Указывет что соединение идёт в другую систему (головного освещения) |
| 16 | Shielded line | Линия имеет экранирование |
| 17 | Component name | Наименование элемента схемы |
| 18 | Ground (GND) | Заземление |
| 19 | Connector | Указан порядок нумерации контактов при просмотре со стороны жгута |
| 20 | Connectors | Показывает, что провод имеет 2 разъёма |
| 21 | Wire color | Сокращённое обозначение цвета провода |
| 22 | Terminal number | Описывает номер контакта, цвет провода и наименование сигнала |
Обозначения сокращений цвета
| B = Black | LA = Lavender |
| W = White | OR or O = Orange |
| R = Red | P = Pink |
| G = Green | PU or V (Violet) = Purple |
| L = Blue | GY or GR = Gray |
| Y = Yellow | SB = Sky Blue |
| LG = Light Green | CH = Dark Brown |
| BG = Beige | DG = Dark Green |
| BR = Brown |
На рисунку показано изображение в схеме нормально разомкнутых и нормально замкнутых контактов, это состояние, когда через обмотку реле не протекает ток.
На рисунку показан переключатель стеклоочистителя в виде графического рисунка и двух таблиц. На рисунке показано схематически внутренние соединения переключателя. Таблицы нам описывают работу переключателя, как “чёрного ящика”, неизвестно как реализуется схема внутри, но на выходе состояние контактов соответствует указанным в таблице, для режимов:
- OFF- выключено;
- INT- интервальный;
- LO- низкая скорость;
- HI- высокая скорость;
- WASH- плюс включение омывателя.






