Содержание
Электросхема бортового оборудования автомобиля Mazda 3. Типовая схема электрооборудования, на примере модели Мазда 3 для 4-дверного седана или 5-дверного хэтчбека.
Схема распределения питания
Электросхема запуска двигателя
Схема системы заряда аккумулятора
Схема фар
Габаритное освещение – схема на Мазда 3
Схема фонарей заднего хода
Схема сигнала торможения на Mazda 3
Освещение салона
Подсветка приборной панели
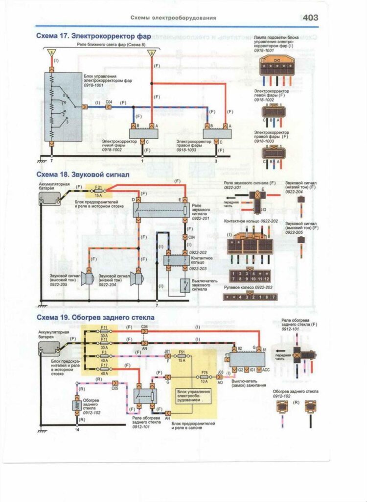
Электросхема корректора фар
Схема стеклоочистителя и омывателя
Схема привода зеркал заднего вида
Электросхема центрального замка
Нажмите, чтобы оценить эту статью!
(Голосов: 3 Рейтинг: 5)













